1. 豆奶APP下载地址,豆奶APP官网下载网址进入安卓版,下载豆奶视频黄色版,豆奶成年短视频下载

      上海豆奶APP下载地址泵阀制造有限公司豆奶APP官网下载网址进入安卓版,污水泵【工厂直供,一件批发,以换代修】

      豆奶APP官网下载网址进入安卓版:JPWQ不锈钢自动搅匀豆奶APP官网下载网址进入安卓版

      当天发货 质量担保 七天无理由退换 来源:上海潜水豆奶APP官网下载网址进入安卓版厂 作者:豆奶APP下载地址豆奶APP官网下载网址进入安卓版 发布时间:2023-07-28 14:22:36 阅读次数:
       
      选型报价: 获取2021年价格
      流量范围:10-2600(m3/h)
      扬程范围:7-60(m)
      轴封形式:机械密封
      泵的类型:离心式
      功率范围:0.75-250(KW)
      口径范围:25-500(mm)
      材质可选:灰铸铁,球墨铸铁,不锈钢,双相不锈钢
      连接方式:直连
      驱动形式:三相交流电机
      导读:上海豆奶APP下载地址泵业制造有限公司为您提供:JPWQ不锈钢自动搅匀豆奶APP官网下载网址进入安卓版的性能参数表,安装尺寸图纸与图片,如果您对豆奶APP官网下载网址进入安卓版型号、不锈钢豆奶APP官网下载网址进入安卓版批发报价与选型手册感兴趣,请拨打我公司...

        一、JPWQ不锈钢自动搅匀潜水豆奶APP官网下载网址进入安卓版适用范围:

        上海豆奶APP下载地址泵阀生产制造的JPWQ不锈钢自动搅匀潜水豆奶APP官网下载网址进入安卓版适用于化工、石油、制药、采矿、造纸、电厂及城市污水处理、市政工程、公共设施排污等输送带颗粒、沉淀物的污水污物。各行业不同工况JPWQ不锈钢自动搅匀潜水豆奶APP官网下载网址进入安卓版适用型号的选型及不同材质和配置下的价格问题欢迎致电24小时报价热线400-6656-887咨询2023年无堵塞豆奶APP官网下载网址进入安卓版厂家直销价格,同时可提供外形尺寸、安装图纸,结构图纸、曲线图谱和安装尺寸等数据。

        二、JPWQ自动搅匀潜水豆奶APP官网下载网址进入安卓版产品简介:

        JPWQ型自动搅匀潜水豆奶APP官网下载网址进入安卓版是本司在吸收G外先进技术的基础上,采用优秀的水力模型开发研制而成的新型环保类产品,在排送固体颗粒和长纤维垃圾以及减少污水坑内沉积等方面,具有独特功能。该泵水力性能先进成熟,性能指标已达到或超过G外同类产品先进技术水平。

      JPWQ不锈钢自动搅匀潜水豆奶APP官网下载网址进入安卓版

        三、JPWQ自动搅匀潜水豆奶APP官网下载网址进入安卓版产品特点:

        1、利用豆奶APP官网下载网址进入安卓版自身出水压力,搅匀污水池内沉淀污泥,真正达到彻底排出污水池沉淀物的目的。

        2、大流道抗堵塞水力部件设计,大大提高污物通过能力,能有效通过泵口径的5倍纤维物质和直径为泵口径约50%的固体颗粒。

        3、设计合理,配套电机合理,效率高,节能效果显著。

        4、机械密封采用双道串联密封,材质为硬质耐腐碳化钨,耐用,耐磨,可使泵安全连续运行8000小时以上。

        5、豆奶APP官网下载网址进入安卓版结构紧凑,体积小、移动方便,安装简便,无需建泵房,潜入水中即可工作,减少工程造价。

        6、油室内设有油水探头,对泵实施很好的保护。

        7、可配备全自动安全保护控制柜,对豆奶APP官网下载网址进入安卓版的漏水、漏电、过载及超温等进行很好的保护,提高产品的安全可靠性。

        8、浮球开关可根据所需的水位变化,自动控制泵的停启,无需专人看管。

        9、电机可采用水套式外循环冷却系统,保证电泵在无水(干式)状态下安全运行。

        10、双导轨自动耦合安装系统,给泵的安装、维修带来G大的方便,人可不必为此进入污水坑。

        11、安装方式有固定式自动耦合安装和移动式自由安装二种,可满足不同的使用场合。

        四、JPWQ自动搅匀潜水豆奶APP官网下载网址进入安卓版产品意义

      JPWQ自动搅匀潜水豆奶APP官网下载网址进入安卓版产品意义

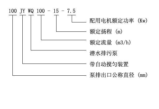
        五、JPWQ自动搅匀潜水豆奶APP官网下载网址进入安卓版产品意义性能参数选型表

      型号 排出 额定 额定 搅拌 转速 效率 自动
      口径 流量 扬程 直径      
      (mm)  (m3/h)  (mm)  (mm)  (r/min) (%)  耦合器 
      JPWQ50-12-15-1200-1.5 50 12 15 1200 2900 48 GAK-50
      JPWQ50-20-7-1200-1.1 50 20 7 1200 2900 62 GAK-50
      JPWQ50-10-10-1200-1.1 50 10 10 1200 2900 56 GAK-50
      JPWQ50-15-15-1200-2.2 50 15 15 1200 2900 51 GAK-50
      JPWQ50-25-10-1200-2.2 50 25 10 1200 2900 65 GAK-50
      JPWQ50-15-20-1200-2.2 50 15 20 1200 2900 56 GAK-50
      JPWQ50-20-15-1200-2.2 50 20 15 1200 2900 56 GAK-50
      JPWQ50-42-9-1200-3 50 42 9 1200 2900 56 GAK-50
      JPWQ50-17-25-1200-3 50 17 25 1200 2900 56 GAK-50
      JPWQ50-25-22-1200-4 50 25 22 1200 2900 62 GAK-50
      JPWQ50-40-15-1400-4 50 40 15 1400 2900 70 GAK-50
      JPWQ50-25-32-1600-5.5 50 25 32 1600 2900 52 GAK-50
      JPWQ50-40-30-1600-7.5 50 40 30 1600 2900 68 GAK-50
      JPWQ65-25-15-1400-3 65 25 150 1400 2900 65 GAK-65
      JPWQ65-37-13-1400-3 65 37 13 1400 2900 62 GAK-65
      JPWQ65-25-28-1400-4 65 25 28 1400 2900 60 GAK-65
      JPWQ80-40-7-1600-2.2 80 40 7 1600 2900 54 GAK-80
      JPWQ80-29-8-1600-2.2 80 29 8 1600 2900 54 GAK-80
      JPWQ80-43-13-1600-4 80 43 13 1600 2900 63 GAK-80
      JPWQ80-50-10-1600-3 80 50 10 1600 1450 76 GAK-80
      JPWQ80-40-15-1600-4 80 40 15 1600 2900 70 GAK-80
      JPWQ80-60-13-1600-4 80 60 13 1600 2900 70 GAK-80
      JPWQ80-35-25-1600-5.5 80 35 25 1600 2900 64 GAK-80
      JPWQ80-50-25-1600-7.5 80 50 25 1600 2900 70 GAK-80
      JPWQ80-50-30-1600-7.5 80 50 30 1600 2900 70 GAK-80
      JPWQ100-80-9-2000-4 100 80 9 2000 1450 62 GAK-100
      JPWQ100-110-10-2000-5.5 100 110 10 2000 1450 71 GAK-100
      JPWQ100-70-15-2000-5.5 100 70 15 2000 1450 71 GAK-100
      JPWQ100-100-15-2000-7.5 100 100 15 2000 1450 73 GAK-100
      JPWQ100-80-20-2000-7.5 100 70 20 2000 2900 71 GAK-100
      JPWQ100-50-35-2000-11 100 100 35 2000 2900 68 GAK-100
      JPWQ100-70-22-2000-7.5 100 80 22 2000 2900 70 GAK-100
      JPWQ100-100-22-2000-15 100 150 22 2000 1450 61 GAK-100
      JPWQ100-80-30-2000-15 100 210 30 2000 1450 67 GAK-100
      JPWQ150-150-10-2000-7.5 150 250 10 2000 1450 75 GAK-150
      JPWQ150-210-7-2500-7.5 150 150 7 2500 1450 78 GAK-150
      JPWQ150-250-6-2500-7.5 150 200 6 2500 1450 79 GAK-150
      JPWQ150-150-15-2500-11 150 65 15 2500 1450 79 GAK-150
      JPWQ150-200-10-2500-15 150 180 10 2500 1450 73 GAK-150
      JPWQ150-65-40-3200-18.5 150 150 40 3200 1450 58 GAK-150
      JPWQ150-180-22-2600-18.5 150 110 22 2600 1450 75 GAK-150
      JPWQ150-150-26-2600-18.5 150 300 26 2600 1450 72 GAK-150
      JPWQ150-110-30-2600-18.5 150 130 30 2600 1450 72 GAK-150
      JPWQ150-300-15-2600-22 150 100 15 2600 1450 76 GAK-150
      JPWQ150-130-30-2600-22 150 300 30 2600 1450 70 GAK-150
      JPWQ150-100-40-3000-30 150 250 40 3000 1450 64 GAK-150
      JPWQ200-300-7-3000-11 200 300 7 3000 1450 75 GAK-200
      JPWQ200-250-11-3000-15 200 250 11 3000 1450 72 GAK-200
      JPWQ200-300-10-3000-15 200 300 10 3000 1450 75 GAK-200
      JPWQ200-250-15-3000-18.5 200 250 15 3000 1450 72 GAK-200
      JPWQ200-400-10-3000-22 200 400 10 3000 1450 75 GAK-200
      JPWQ200-200-20-3000-22 200 200 20 3000 1450 73 GAK-200
      JPWQ200-250-22-3000-30 200 250 22 3000 1450 73 GAK-200
      JPWQ250-600-7-3000-22 250 600 7 3000 1450 78 GAK-250
      JPWQ250-600-9-3000-30 250 600 9 3000 1450 78 GAK-250

        用户可根据此表选型确定型号,如有特殊情况可咨询我公司技术人员。

        六、JPWQ自动搅匀潜水豆奶APP官网下载网址进入安卓版产品意义(曲线图谱选型表)

      JPWQ自动搅匀潜水豆奶APP官网下载网址进入安卓版产品意义(曲线图谱选型表)

        七、JPWQ型不锈钢自动搅匀潜水豆奶APP官网下载网址进入安卓版(结构图纸)

      JPWQ型不锈钢自动搅匀潜水豆奶APP官网下载网址进入安卓版(结构图纸)

        备注:以上参数选型表只是JPWQ型不锈钢自动搅匀潜水豆奶APP官网下载网址进入安卓版的部分性能参数,如在上表中没有找到符合贵单位要求的型号参数可以向豆奶APP下载地址咨询,豆奶APP下载地址有专业的工程师为您提供常规产品中没有的参数选型,更加精准的选出适合贵单位适用的豆奶APP官网下载网址进入安卓版型号产品。

        在选型过程中请尽量提供以下几项数据:1、口径,2、流量,3、扬程或者水头(m),4、过流材质,5、流体介质,6、介质粘稠度,7、介质是否含有颗粒,8、电机功率(KW),9、转速(r/min),10、电压〔V〕,11、使用环境:室内或室外,高原或平原,所处位置是否要求防爆等等,如果你对以上关于JPWQ型不锈钢自动搅匀潜水豆奶APP官网下载网址进入安卓版的选型,不同流体介质适用泵体,叶轮和机械密封等过流部件的材质及不同配置的2023价格有任何问题,请您致电我公司24小时热线,豆奶APP下载地址将竭诚为您提供优质的服务。

        相关产品推荐:JYWQ自动搅匀潜水豆奶APP官网下载网址进入安卓版 ZW自吸式无堵塞豆奶APP官网下载网址进入安卓版 豆奶APP官网下载网址进入安卓版

      相关评论

      来自[吴忠市]的买家评价2021-04-01

      排污效果非常不错,豆奶APP下载地址稍微有点腐蚀性,帮我选的耐腐蚀的,我用药水检测过了确实是304材质的。

      来自[拉萨市]的买家评价2021-04-07

      潜水泵已经使用了,自从有了潜水泵,给车洗澡,给菜浇水相当的方便,再也不用接水了,之前就是凑合的过来的,天冷了,用桶接水很不方便了,有了潜水泵抽水就行了,简单又省力,客服的服务态度很不错,有什么不懂的问题都可以回答的,我对这个很满意,潜水泵的动力很大,吸水射出的扬程很远

      来自[福州市]的买家评价2021-04-01

      污水泵收到了,质量很好,包装到位,安装好了也测试了,功率大,够够的,很好的一次购物体验啊,后期那些可以放心在你J买了

      来自[防城港市]的买家评价2021-04-01

      己收货,用了两天,无阻塞,好用

      来自[大连市]的买家评价2021-04-01

      收到货了,今天工作一天流量大,扬程高比潜水泵方便多了,好评

      免责声明:部分文章信息来源于网络以及网友投稿,本网站只负责对文章进行整理、排版、编辑,是出于传递 更多信息之目的,并不意味着赞同其观点或证实其内容的真实性,如本站文章和转稿涉及版权等问题,请作者在及时联系本站,豆奶APP下载地址会尽快处理。
      本文标题:豆奶APP官网下载网址进入安卓版:JPWQ不锈钢自动搅匀豆奶APP官网下载网址进入安卓版本文地址:http://www.china-hongxun.com/QWWQJYWQJPWQ/JPWQ.html
      售前咨询
      售后服务
      官方微信
      400-6656-887
      返回顶部
      网站地图